| |
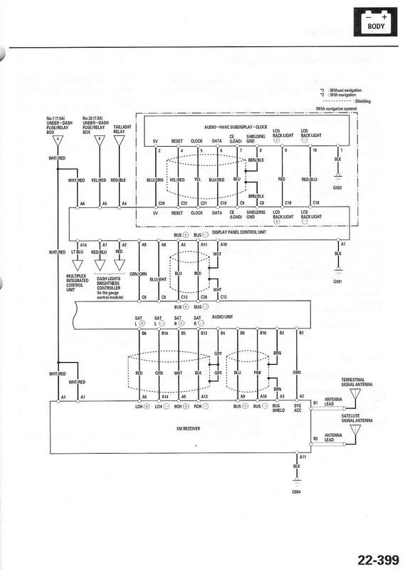
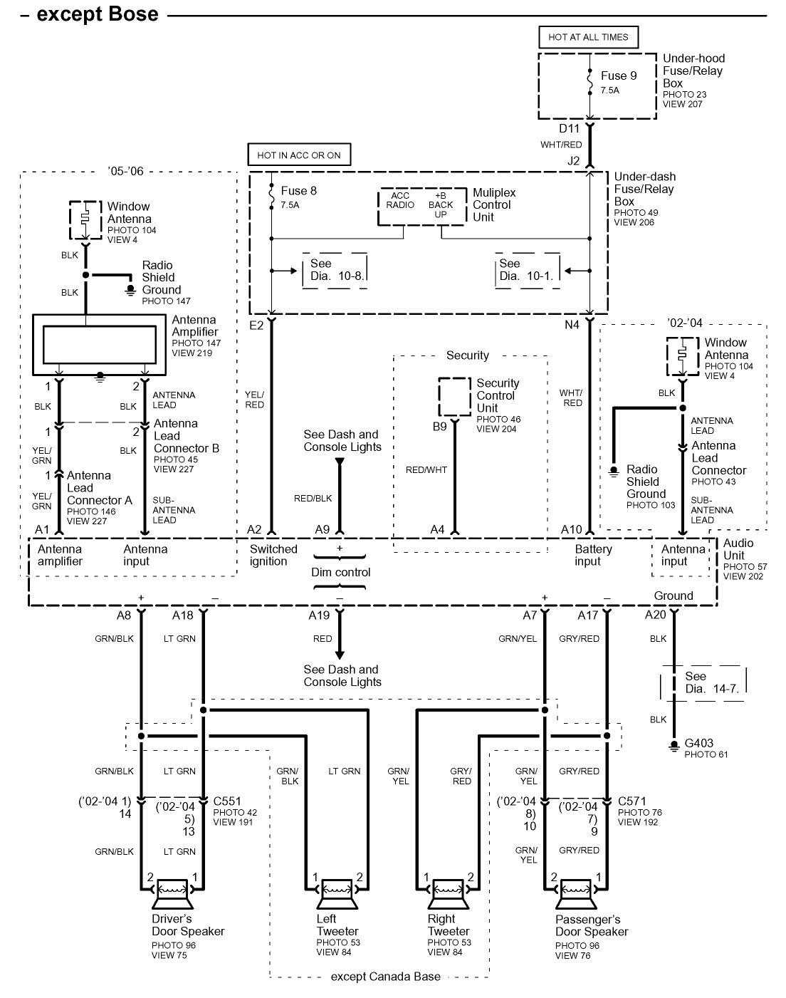
Acura
Car Radio Stereo Audio Wiring
Diagram Autoradio connector wire installation
schematic schema esquema de conexiones stecker konektor
connecteur
cable shema car stereo harness wire speaker pinout connectors
power how to install
|
|
| |
|
|
ACURA
|
 |
1-Speaker RF+ |
8 -Speaker RR+ |
|
2-Speaker LF+ |
9 -Speaker RF- |
|
3-Dash Light Dimmer Wire |
10-Speaker LF- |
|
4-ВAT+ |
11-Mute |
|
5-+12 VOLT IGNITION WIRE |
14-Gnd |
|
6-Power Antenna Turn On |
15-Speaker LR- |
|
7-Speaker LR+ |
16-Speaker RR- |
ACURA FX-MG6006 ZH
ACURA MU920A0 (Japan)

2003 Acura TL Car Radio Stereo
Wiring Diagram
Car Radio Constant
12v+ Wire: White/Green
Car Radio Switched 12v+ Wire: White/Red
Car Radio Ground Wire: Black
Car Radio Illumination Wire: Red/Black
Car Stereo Dimmer Wire: N/A
Car Stereo Antenna Trigger: Yellow/White
Car Stereo Amp Trigger Wire: N/A
Car Stereo Amplifier Location: N/A
Front Speakers Size: N/A
Front Speakers Location: N/A
Left Front Speaker Positive Wire (+): Blue/Green
Left Front Speaker Negative Wire (-): Gray/Black
Right Front Speaker Positive Wire (+): Red/Green
Right Front Speaker Negative Wire (-): Brown/Black
Rear Speakers Size: N/A
Rear Speakers Location: N/A
Left Rear Speaker Positive Wire (+): Blue/Yellow
Left Rear Speaker Negative Wire (-): Gray/White
Right Rear Speaker Positive Wire (+): Red/Yellow
Right Rear Speaker Negative Wire (-): Brown/White
Acura 2002 TL car stereo wiring diagram harness

Acura 2002 TL car stereo amplifier wiring diagram harness

Acura 2005 TL car stereo wiring diagram harness





Acura RSX ewd 2006

Acura RL (1996-2004) Center radio Dashboard
Removal replacement instructions
%20Center%20Dashboard%20Removal.jpg)

Acura RL 2005 radio panel removal replacement
instructions

Acura TL radio panel removal Center Console
installation replacement instructions

2004 TSX driver inner panel removal

Acura 2004 TSX pasneger trim panel removal

Acura 2004 TSX center console panel removal

Acura 2004 TSX center upper pocket removal

Acura 2004 TSX center lower pocket removal

Acura 2004 TSX radio panel removal replacement
instructions

2005 Acura MDX radio panel removal replacement
instructions

Acura mdx 2001-2004 radio panel removal
replacement instructions

Acuar MDX cigarette lighter diagram
|
Acura
|
CL |
1997- |
-1999 |
Old 16
pin connector |
|
|
Acura
|
CL |
2001- |
-2002 |
Without
BOSE |
|
|
Acura
|
CL |
2001- |
-2002 |
With BOSE
(not muting subwoofer) use Mute pin 14 |
Bose logo
on speaker grills |
|
Acura
|
CL |
2002- |
-2003 |
All |
|
|
Acura
|
CSX |
2006- |
-2012 |
|
|
|
Acura
|
CSX |
2006- |
-2012 |
Type-S |
|
|
Acura
|
EL |
1996- |
-2000 |
Old 16
pin connector |
|
|
Acura
|
EL |
2001- |
-2005 |
|
|
|
Acura
|
Integra |
1997- |
-1999 |
Old 16
pin connector |
|
|
Acura
|
Integra |
1999- |
-2001 |
All |
|
|
Acura
|
Integra |
2002- |
-2006 |
|
|
|
Acura
|
Legend |
1991- |
-1995 |
Old 16
pin connector |
|
|
Acura
|
MDX |
2001- |
-2002 |
Without
BOSE |
|
|
Acura
|
MDX |
2001- |
-2002 |
With BOSE |
Bose logo
on speaker grills |
|
Acura
|
MDX |
2003- |
-2006 |
All |
|
|
Acura
|
MDX |
2007- |
|
All.
Connect to amplifier behind right kick panel, passenger
side. |
|
|
Acura
|
NSX |
1998- |
-2004 |
Old 16
pin connector |
|
|
Acura
|
RDX |
1998- |
-2004 |
All |
|
|
Acura
|
RDX |
2005- |
|
All.
Connect to amplifier in front of gear leaver. |
|
|
Acura
|
RL |
1996- |
-2003 |
All (Old
16 pin connector) |
|
|
Acura
|
RL |
2004- |
-2004 |
All |
|
|
Acura
|
RL |
2005- |
|
All (connect
mute wire to Low Mute pin 24 in 32 pin connector to mute
centre speaker and subwoofer) |
|
|
Acura
|
RSX |
2002- |
|
Without
BOSE |
|
|
Acura
|
RSX |
2002- |
|
With BOSE |
Bose logo
on speaker grills |
|
Acura
|
SLX |
1996- |
-1999 |
Old 16
pin connector |
|
|
Acura
|
TL |
1995- |
-1998 |
All (Old
16 pin connector) not muting overhead speakers |
|
|
Acura
|
TL |
1999- |
-2003 |
All
including BOSE (not muting subwoofer) Mute pin 14 |
|
|
Acura
|
TL |
2004- |
-2004 |
All (connect
mute wire to Low Mute pin 16 in 26 pin connector to mute
centre speaker and subwoofer) |
|
|
Acura
|
TL |
2005- |
-2006 |
All (connect
mute wire to Low Mute pin 20 in 26 pin connector to mute
centre speaker and subwoofer) |
|
|
Acura
|
TL |
2007- |
-2008 |
All (connect
mute wire to Low Mute pin 14 in 40 pin connector to mute
centre speaker and subwoofer) |
|
|
Acura
|
TL |
2009- |
|
Connect
to amplifier in right side of boot. |
|
|
Acura
|
TSX |
2004- |
-2008 |
All |
|
|
Acura
|
TSX |
2009- |
|
Connect
to amplifier in right side of boot. |
|
|
Acura
|
Vigor |
1989- |
-1995 |
Old 16
pin connector |
|
|
Acura
|
ZDX |
2010- |
|
ELS
Surround Sound System |
|
|
Car radio |
Model autoradio |
Manufacturer |
MCU |
EEPROM |
IC
Amplifier |
CD
changer |
Car |
|
ACURA |
|
MATSUSHITA |
|
|
|
|
|
|
ACURA |
1102 |
MATSUSHITA |
D75116GFA 911 |
93C46 |
|
|
|
|
ACURA |
1106 39100-SM4-A312-M1 |
MATSUSHITA |
D17005GF 902 |
93LC46 smd |
|
|
|
|
ACURA |
1107 |
MATSUSHITA |
|
|
|
|
|
|
ACURA |
1108 |
MATSUSHITA |
D17010GF 908 |
93LC46 smd |
|
|
|
|
ACURA |
2TB0 BOSE MT939A0 |
ALPINE |
|
|
|
|
|
|
ACURA |
3403 KEH-M7036ZM |
PIONEER |
PD4432A |
P2100 |
|
|
|
|
ACURA |
BOSE 2100 CM-3929 |
ALPINE |
51T25615W03 |
|
|
|
|
|
ACURA |
BOSE 2200 CM-6913 |
ALPINE |
51T25615W03 |
|
2xTA8210L |
|
|
|
ACURA |
CD |
MATSUSHITA |
|
|
|
|
|
|
ACURA |
CD |
MATSUSHITA |
|
|
|
|
|
|
ACURA |
CD |
MATSUSHITA |
|
|
|
|
|
|
ACURA |
CM 3919 2DIN |
ALPINE |
51T25615W03 or 01 |
|
|
|
|
|
ACURA |
CM 3929 |
ALPINE |
|
|
|
|
|
|
ACURA |
CM 839R0 |
ALPINE |
|
24C01 |
|
|
|
|
ACURA |
CM 936C0 |
ALPINE |
|
|
|
|
|
|
ACURA |
CM 939C0 |
ALPINE |
51T5571W02 |
24C01 |
|
|
|
|
ACURA |
CM 940A0 |
ALPINE |
|
|
|
|
|
|
ACURA |
MT939C0 |
ALPINE |
|
|
|
|
|
|
ACURA |
MU920A0 |
|
|
|
|
|
|
|
ACURA |
FX MG6006ZH BOSE changer 6 CD |
PIONEER |
PE5170A 78055A52 |
BR9010 smd |
|
|
|
|
ACURA |
1TJ2 BOSE 6CD |
MATSUSHITA |
C2CBHG000069 |
|
NEMA |
|
|
|
|
|
|
|
|
|
|
|
ACURA |
1102 |
MATSUSHITA |
D75116GF(A)911 |
NMC9306 |
EEPROM |
|
|
ACURA |
1107 |
MATSUSHITA |
|
|
|
|
|
ACURA |
1AF2 |
MATSUSHITA |
D703035BYGC J10 |
24L04 smd |
EEPROM |
NO |
|
ACURA |
1TB0 |
MATSUSHITA |
D784938AFG158 |
93C66 |
EEPROM |
|
|
ACURA |
1TJ2 BOSE 6CD |
MATSUSHITA |
C2CBHG000069 |
93C46 |
EEPROM |
NO |
|
ACURA |
1TJ3 |
MATSUSHITA |
D84936AGF152 |
S530 |
EEPROM |
NO |
|
ACURA |
1XF8 |
MATSUSHITA |
D703035BYGCJ10 |
24C04 smd + 24C02 smd |
EEPROM |
|
|
ACURA |
2100 BOSE PREMIUM CM-6923 |
ALPINE |
51T25615W03 |
|
JUMPERS |
|
|
ACURA |
2200 BOSE CM-6913 |
ALPINE |
51T25615W03 |
|
JUMPERS |
TA8210L x 2 |
|
ACURA |
2BF0 MN837AO |
ALPINE |
51-08388Z02 502 |
24C32 smd |
EEPROM |
|
|
ACURA |
2PF0 MU920A0 |
ALPINE |
51T25585Y02 M02 0012K4001 + 51T25605Y01 A88 0015M4003 |
24C04 smd |
EEPROM |
TA8261H |
|
ACURA |
2PF1 MU923AO |
ALPINE |
51T25605Y01 A88 + 51T55566Y01 M06 |
24C04 smd |
EEPROM |
TA8261H |
|
ACURA |
2PF3 MF925A0 |
ALPINE |
|
24C32 smd |
EEPROM |
|
|
ACURA |
2TB0 BOSE MT939A0 |
ALPINE |
|
|
JUMPERS |
|
|
ACURA |
3403 |
PIONEER |
PD4432A |
P2100 |
EEPROM |
|
|
ACURA |
3403 |
PIONEER |
PD4432B |
P2100 |
EEPROM |
PAL001A |
|
ACURA |
3PR0 DVZ-MG6067ZH |
PIONEER |
M30878FJBGP A U3 |
93C86 smd |
EEPROM |
NO |
|
ACURA |
DVZ-MG6067ZH |
PIONEER |
|
93C86 smd |
EEPROM |
|
|
ACURA |
3TB0 FH-MG6106ZH |
PIONEER |
|
|
EEPROM |
|
|
ACURA |
3TF0 BOSE 6CD |
PIONEER |
PE5170A 78055A52 |
BR9010 smd |
EEPROM |
NO |
|
ACURA |
3TF0 BOSE 6CD |
PIONEER |
PE5170A 78055A52 |
BR9010 smd |
EEPROM |
NO |
|
ACURA |
6CD |
PIONEER |
|
BR9010 smd |
EEPROM |
NO |
|
ACURA |
6CD |
PIONEER |
PE5258A 78056P01 |
BR9010 smd |
EEPROM |
NO |
|
ACURA |
3TF7 6CD |
PIONEER |
PD5960A602 |
93C56 smd |
EEPROM |
NO |
|
ACURA |
3TL0 6CD BOSE |
PIONEER |
|
S131 smd |
EEPROM |
NO |
|
ACURA |
3TL0 6CD BOSE |
PIONEER |
|
S131 smd |
EEPROM |
NO |
|
ACURA |
|
MATSUSHITA |
|
S530 smd |
EEPROM |
|
|
ACURA |
7EA0 PREMIUM SOUND SYSTEM 6CD |
MATSUSHITA |
D784936AGF133 |
S530 smd |
EEPROM |
NO |
|
ACURA |
7EA0 PREMIUM SOUND SYSTEM 6CD |
MATSUSHITA |
|
S530 smd |
EEPROM |
NO |
|
ACURA |
7EB0 PREMIUM SOUND SYSTEM 6CD |
MATSUSHITA |
|
S530 smd |
EEPROM |
NO |
|
ACURA |
7ED0 6CD |
MATSUSHITA |
D784936AGF133 |
S530 smd |
EEPROM |
|
|
ACURA |
7HB0 6CD |
MATSUSHITA |
D784937AGF126 |
S530 smd |
EEPROM |
NO |
|
ACURA |
7KP0 6CD |
MATSUSHITA |
D784937AGF136 |
S530 smd |
EEPROM |
NO |
|
ACURA |
7GA0 PREMIUM SOUND SYSTEM 6CD NAVIGATION |
MATSUSHITA + ALPINE |
D784936AGF153 |
S530 + 24C02 |
EEPROM |
|
|
ACURA |
MU920AB |
ALPINE |
51T25585Y02 M02 0012K4001 + 51T25605Y01 A88 0015M4003 |
24C04 smd |
EEPROM |
|
|
ACURA |
CM3919 |
ALPINE |
51T25615W03 or W01 |
|
JUMPERS |
|
|
ACURA |
CM3929 |
ALPINE |
|
|
JUMPERS |
|
|
ACURA |
CM936CO |
ALPINE |
|
|
JUMPERS |
|
|
ACURA |
CM939AO |
ALPINE |
51T75571W02 |
X24C01 |
JUMPERS |
|
|
ACURA |
CM939CO |
ALPINE |
51T75571W02 |
X24C01 |
JUMPERS |
|
|
ACURA |
CM940A0 |
ALPINE |
|
|
JUMPERS |
|
|
ACURA |
2TF0 HF937AO 6CD+DVD |
ALPINE |
|
24C16 smd |
EEPROM |
|
|
ACURA |
HF938AO 6CD+DVD |
ALPINE |
|
24C16 smd |
EEPROM |
NO |
|
ACURA |
MT939AA |
ALPINE |
51T15339Y01 + 51T15295Y01 |
|
JUMPERS |
|
|
ACURA |
MT939C0 |
ALPINE |
|
|
JUMPERS |
|
|
ACURA |
CD |
MATSUSHITA |
|
|
|
|
|
ACURA |
CD |
MATSUSHITA |
D78013(A)807 |
93C46 smd |
EEPROM |
MC13304T3S |
|
ACURA |
|
CLARION |
M30622MA-E46QP |
93C46 smd |
EEPROM |
|
|
ACURA |
4XJ1 |
CLARION |
M30622MA-F08GP |
93C46 smd |
EEPROM |
|
|
ACURA |
4XL0 |
CLARION+MATSUSHITA |
D70F3035BYGC + D3035BYGC044 |
93L66 smd + S530 |
EEPROM |
NO |
|
ACURA |
|
MATSUSHITA |
D78014GC76 |
93C46 smd |
EEPROM |
TA8251AH |
|
ACURA |
|
MATSUSHITA |
D784936AGF133 |
S520 |
EEPROM |
NO |
|
ACURA |
|
MATSUSHITA |
D703035BYGC |
24L04 smd |
EEPROM |
|
|
ACURA |
|
|
|
24C16 smd |
|
|
|
ACURA |
|
MATSUSHITA |
D784938AGF178 |
93C66 smd |
EEPROM |
|
|
ACURA |
|
MATSUSHITA |
D784935AGF137 |
93C46 smd |
EEPROM |
|
|
ACURA |
CD |
MATSUSHITA |
|
|
|
|
|
ACURA |
RD665A0 monitor |
ALPINE |
|
|
|
|
|
ACURA |
DVD BN425AB |
ALPINE |
|
|
NO |
|
|
ACURA |
DVD BN410AA |
ALPINE |
|
|
|
|
|
ACURA |
BN443AN navigation unit |
ALPINE |
V024B DGA4 102AHF |
24C02 smd |
EEPROM |
|
|
ACURA |
RO620A0 NAVIGATION |
ALPINE |
D78P054GC + D6708G 0110EN |
|
|
|
ACURA Car Radio Stereo Audio Wiring Diagram Autoradio connector
wire installation schematic schema esquema de conexiones stecker
konektor connecteur cable shema car stereo harness wire speaker
pinout connectors power how to install.
ACURA Car radio wiring diagrams. car
radio wire diagram stereo wiring diagram gm radio
wiring diagram. Car stereo wiring diagrams car radio wiring car radio
wiring colors car radio wire car radio connections wiring diagram
car radio wire colours.
ACURA auto radio wiring diagrams install car radio.
How to install car radio autoradio wiring harness stereo installation.
How to install car radio wires. Car radio
install car wiring diagrams wiring harness pinout connector diagram.
Car stereo radio
wiring diagram. How to wire a car radio wiring diagram for car stereo.
Car stereo wiring diagram radio installation head unit. Car radio
wire colors car audio wiring free radio wiring diagrams. Radio
diagram wiring car radio car radio wiring diagrams. Free car radio
wires stock diagram. Car radio wiring colour codes car
radio speakers.
|