FORD Car Radio Stereo Audio Wiring Diagram Autoradio connector wire installation schematic schema esquema de conexiones stecker konektor connecteur cable shema car stereo harness wire speaker pinout connectors power how to install

 
     

 

     
     
     

FORD

Ford

 

 

FORD FX3000 MADE IN KOREA BY INTERCONTI
A94 SX 18 C 8122 AA

FORD SOUND 2000

 

 

FORD 1998 - 1999


     
     
     

 

FORD 2006 R (VW SHARAN, FORD GALAXY)
95VW-18K876-JB FDZ7R2WM059374 Made In Portugal

 

 

 

FORD 2006 RDS (Portugal)
FORD 4500 (made in Brazil)
FORD 5000 RDS (Portugal) part no. 96AP-18K876-CC
FORD 7000 RDS (Portugal) part no. 95GB-18K876-BA

 

 

     
     
     

FORD 2007 RDS.

 

 

FORD 2007 RDS 94FP-18K876-HA
FORD 2007 SOUND2 RDS VWZ7Z3

 

 

 

FORD 3500 (4S61-18K876-BA)
FORD 4500 (2S61-18C815-AF)
FORD 4500 (4S61-18C815-AA)

 

 

FORD 3000, FORD 4000

 

 

FORD 3000, FORD 4000

 

 

FORD 5000C

 

 

FORD 5000, FORD 6000, FORD 7000


 

FORD 5000 RDS EON (Portugal) part no. 98AP-18K876-BC

 

 

FORD 6000 MNE MP3

 

 

FORD 6006E CD RDS EON (1S7F-18C815-AD) VISTEON

 

 

FORD E-STR 22DPS710
A91SX-18K876-EA (INTERCONTI)


 

FORD Mondeo, Galaxy, Mazda, Ford CD MP3

 

 

FORD Windstar


 

FORD Radio Navigation System BP1422 (Germany)


 

FORD 1L2F-18C868-BB Made in MEXICO

 

 

FORD 2028 (89GB-19B160-AA) Made In Japan
PRODUCED BY SONY CORPORATION

 

 

FORD 2008 RDS Made in Portugal

 

 

FORD F57F-18C852-BE (made in Mexico)

 

 

Ford FOCUS FAKRA Quadlock

 

 

FORD MONDEO, FORD FOCUS

 

  

 

 

 

Ford Focus 5000 RDS

 

 

Ford Focus stereo removal installation

 

 

 

 

 

Ford 6000 CD

 

 

Ford focus MK1

 

 

 

Ford Explorer I - 1993-1994

 

 

FORD 4R3T-18C815-HU

 

 

Ford 6CD Mustang 2005

 

FORD CD132-MP3 CDS

 

 

FORD series 100MM Bezel Radios

FORD series 100MM Bezel Radios

 

 

 

FORD YU3F

 

 

Ford 1996 F-150 F-250 F-350 F-Super Duty and Bronco stereo wiring

 

 

Ford F150 stereo wiring connector

 

 

 

Ford Mustang mach 460 1994 stereo wiring connector

 

 

Ford Expedition Eddie Bauer 2001 stereo wiring connector video monitor

 

 

Ford Expedition Eddie Bauer 2001 stereo wiring audio connector

 

 

Ford Expedition Eddie Bauer 2001 stereo wiring connector radio

 

 

Ford Sunfire 2002 stereo wiring connector

     
 
  • Ford C-Max 2003 2007 6000CD with AUX button

  • Ford C-Max 2003 Sony

  • Ford Fiesta Mk5 2005 2009 5000C

  • Ford Fiesta Mk5 2005 2009 6000CD with AUX button

  • Ford Fusion 2002 5000C

  • Ford Fusion 2002 6000CD with AUX button

  • Ford Focus Mk2 2004 5000C

  • Ford Focus Mk2 2004 2007 6000CD with CDDJ button

  • Ford Focus Mk2 2004 20076000CD with AUX button

  • Ford Focus Mk2 2004 Sony

  • Ford Galaxy 2006 2007 6000CD with AUX button

  • Ford Galaxy 2006 Sony

  • Ford Kuga 2008 Sony

  • Ford C-Max 2003 2007 6000CD with AUX button

  • Ford C-Max 2003 Sony

  • Ford Fiesta Mk5 2005 2009 5000C

  • Ford Fiesta Mk5 2005 2009 6000CD with AUX button

  • Ford Fusion 2002 5000C

  • Ford Fusion 2002 6000CD with AUX button

  • Ford Focus Mk2 2004 5000C

  • Ford Focus Mk2 2004 2007 6000CD with CDDJ button

  • Ford Focus Mk2 2004 2007 6000CD with AUX button

  • Ford Focus Mk2 2004 Sony

  • Ford Galaxy 2006 2007 6000CD with AUX button

  • Ford Galaxy 2006 Sony

  • Ford Kuga 2008 Sony

  • Ford Mondeo Mk3 2003 2007 5000C

  • Ford Mondeo Mk3 2003 2007 6000CD with AUX button

  • Ford Mondeo Mk4 2008 6000CD with AUX button

  • Ford Mondeo Mk4 2008 Sony

  • Ford S-Max 2006 5000C

  • Ford S-Max 2006 2007 6000CD with AUX button

  • Ford S-Max 2006 Sony

  • Ford Transit 2006 2007 6000CD with AUX button

  • Ford Transit Connect 2009 6000CD with AUX button

  • Ford Tourneo 2006 2007 6000CD with AUX button

  • Ford Tourneo Connect 2009 6000CD with AUX button

  • Ford Visteon 5000N

  • Ford Visteon 6000LCT

  • Ford Visteon 6000N

  • Ford Visteon 4700LCT

  • Ford Visteon 7000S

  • Ford Visteon 7000

  • Ford Visteon 7000LCT

  • Ford Visteon 9000N

  • Ford Visteon 9000E

  • Ford 2002 Visteon 6000CD

 

 

 

 

 

Car radio

Model autoradio

Manufacturer

MCU

EEPROM

IC Amplifier

CD changer

 Car

FORD

2000 SOUND 2000

FORD

 

7002MN010

 

 

 

FORD

2000 TRAFFIC

VISTEON

 

 

70052AB

 

 

FORD

2001 SOUND 2000  tuner

FORD

N76008JC021

6005L

 

 

 

FORD

2002 SOUND 2000

FORD

N76008JC021  ?

7002MN010

TDA7350

 

 

FORD

2002 SOUND 2000

FORD

N76008JC021

7002MN010

TDA7350

 

 

FORD

2002 SOUND 2000  tuner

FORD

N76008JC021

7002MN010

TDA7350

 

 

FORD

2003 R SOUND 2000 panel

FORD

N7600190FKC105  (S9528AD)

77007MC

 

 

 

FORD

2003 R SOUND 2000 panel

FORD

N7600190FKC104  

77007MC

 

 

 

FORD

2003 R SOUND 2000 panel

FORD

N7600190FKC104  (S9330)

77007MC

 

 

 

FORD

2004 SOUND 2000

FORD

N76008JC015

7002MN010

TDA7350

 

 

FORD

2004 SOUND 2000

FORD

N76008JC015

7002MN010

TDA7350

 

 

FORD

2004 SOUND 2000

FORD

N76008JC017

7002MN010

TDA7350

 

 

FORD

2004 SOUND 2000

FORD

N76008JC017

6005L

TDA7350

 

 

FORD

2004 SOUND 2000

FORD

N7600190FKC106

77007MC

 

 

 

FORD

2004 SOUND 2000 RDS

FORD

N7600190FKC108  (S9505AB)

77007MC

 

 

 

FORD

2005 RDS

FORD

N7600190FKC105  (S9528AD)

77007MC

 

 

 

FORD

2005 RDS

FORD

N7600190FKC105  (S9528AD)

77007MC

2xTDA7360

 

 

FORD

2005 SOUND 2000

FORD

N76008JC014

7002MN010

 

 

 

FORD

2005 SOUND 2000

FORD

N76008JC015

7002MN010

 

 

 

FORD

2005 SOUND 2000

FORD

N76008JC017

6005L

 

 

 

FORD

2006 RDS

FORD

N7600210FKC001

77005MC

 

 

 

FORD

2006 RDS

FORD

 

 

 

 

 

FORD

2006 RDS

FORD

N7600190FKC101

77005MC

 

 

 

FORD

2006 RDS

FORD

S9332 ( National Semi )

77007MC

 

 

 

FORD

2006 RDS

FORD

TMS370C758A (N760050BFKC003(4or6)) 

 R25806FNA46A4YFW

MCU

2xTDA7360

 

 

FORD

2006 RDS

FORD

TMS370C758A (N760050BFKC)

MCU

2xTDA7360

 

 

FORD

2006 RDS

FORD

TMS370C758A (N760050BFKC)

MCU

2xTDA7360

 

 

FORD

2006 RDS

FORD

TMS370C758A (N760050BFKC)

MCU

2xTDA7360

 

 

FORD

2006 RDS

FORD

TMS370C758A (N760050BFKC003)

MCU

2xTDA7360

 

 

FORD

2006 RDS panel

FORD

TMS370C758A (N760050BFKC)

MCU

2xTDA7360

 

 

FORD

2006 RDS panel

FORD

TMS370C758A (N760050BFKC)

MCU

2xTDA7360

 

 

FORD

2006 RDS panel

FORD

TMS370C758A (N760050BFKC)

MCU

2xTDA7360

 

 

FORD

2006 RDS PORTUGAL

FORD

N7600190FKC105

77007MC

 

 

 

FORD

2006 RDS SOUND 2000

FORD

N7600350FKC103

77007MC

 

 

 

FORD

2006 RDS SOUND 2000

FORD

N7600350FKC103

77007MC

 

 

 

FORD

2006 SOUND 2000

FORD

N76009JC002 (..003)

7002MN010

 

 

 

FORD

2006R RDS panel

FORD

TMS370C758A (N760050BFKC006)

 

 

 

 

FORD

2006R RDS SOUND 2000 panel

FORD

N7600350FKC103

77007MC

 

 

 

FORD

2007 RDS

FORD

N7600190FKC002

77005MC

NEMA

 

 

FORD

2007 RDS

FORD

N7600190FKC101

77007MC

 

 

 

FORD

2007 RDS

FORD

TMS370C758A (N760050BFKC006)

MCU

NEMA

 

 

FORD

2007 RDS

FORD

TMS370C758A (N760050BFKC)

MCU

NEMA

 

 

FORD

2007 RDS

FORD

TMS370C758A (N760050BFKC)

MCU

NEMA

 

 

FORD

2007 RDS

FORD

N7600210FKC001

77005MC

 

 

 

FORD

2007 RDS Brazil

FORD

N7600350FKC103

77007MC

NEMA

 

 

FORD

2007 RDS CD Control

FORD

TMS370C758A (N760050BFKC103)

MCU

NEMA

 

 

FORD

2007R RDS panel

FORD

TMS370C758A (N760050BFKC105)

MCU

NEMA

 

 

FORD

2008 RDS Canada

FORD

N76002LC010

7002MN032

 

 

 

FORD

2008 RDS Canada

FORD

N76002LC008

7002MN032

 

 

 

FORD

2008 RDS Canada

FORD

N76002LC010

93C46

 

 

 

FORD

2008 RDS Portugal

FORD

N760023FKC403

EE401

 

 

 

FORD

2014 SOUND 2000

FORD

N76008JC017

6005L

TDA7350

 

 

FORD

2014 SOUND 2000

FORD

N76008JC017

7002MN010

TDA7350

 

 

FORD

2014 SOUND 2000

FORD

N76008JC015

7002MN010

TDA7350

 

 

FORD

2014 SOUND 2000 RDS

FORD

N7600190FKC108   TMS370C742 DIP40

77007MC

TDA7360

 

 

FORD

2015 RDS

FORD

N7600190FKC105

77007MC

 

 

 

FORD

2015 RDS

FORD

N7600190FKC104

77007MC

 

 

 

FORD

2015 SOUND 2000

FORD

N76008JC017

6005L

 

 

 

FORD

2015 SOUND 2000

FORD

N76009JC002

6005L

 

 

 

FORD

2015 SOUND 2000

FORD

N76008JC013

7002MN010

 

 

 

FORD

2016 RDS

FORD

TMS370C758A

MCU

TDA7360

 

 

FORD

2028 CD

SONY

D75106G 587

PD6250

 

 

 

FORD

2040 CD

SONY

D75512GF 140

CXK1024M

 

 

 

FORD

2500

 

 

 

 

 

 

FORD

3000

FORD

MC68HC11PA8

MCU

 

 

 

FORD

3000

FORD

MC68HC05L28 (N7600820FKC102) SEC

MCU

TDA7375

 

 

FORD

3000

FORD

MC68HC05L28 (N7600820FKC003) SEC

MCU

TDA7375

 

 

FORD

3000 TRAFFIC

FORD

MC68HC05L28 (N7600820FKC102) SEC

MCU

TDA7375

 

 

FORD

3000 TRAFFIC

FORD

MC68HC05L28 (N7600820FKC102) SEC

MCU

TDA7375

 

 

FORD

3000 TRAFFIC

FORD

MC68HC05L28 (N7600820FKC003) SEC

 

 

 

 

FORD

3000 TRAFFIC

FORD

MC68HC05L28 (N7600820FKC102) SEC

MCU

TDA7375

 

 

FORD

3000 TRAFFIC

FORD

TI 16bit             (N760101BFKC005)

MCU

 

 

 

FORD

3000 TRAFFIC

VISTEON

ST92F120V9Q7

MCU

70052AB  PHILIPS

 

 

FORD

3000 TRAFFIC

FORD

MC68HC05L28 (N7600820FKC003)

 

 

 

 

FORD

3000 TRAFFIC 2 CHANNEL

FORD

MC68HC05L28 (N7600820FKC003) SEC

MCU

TDA7375

 

 

FORD

3500 RDS EON

FORD

ST92F120

 

 

 

 

FORD

4000 RDS

FORD

TMX370E16B5A TI 16bit (N760101BFKC005)

(760101FKCCTC)

MCU

 

 

 

FORD

4000 RDS

VISTEON

ST92F120V9Q7

MCU

70052AB

 

 

FORD

4000 TRAFFIC

FORD

MC68HC05L28 (N7600820FKC101)

MCU

TDA7375

 

 

FORD

4000 TRAFFIC

FORD

MC68HC05L28 (N7600820FKC101)

MCU

TDA7375 

 

 

FORD

4000 TRAFFIC 4 CHANNEL

FORD

MC68HC05L28 (N7600820FKC102) SEC

MCU

 

 

 

FORD

5000 DE DIVERSYTY

VISTEON

ST92F120V1Q7

 

70039AB TDA8566Q

 

FOCUS

FORD

5000 RDS

FORD

MC68HC11PA8 (N760080BFKC102) SEC

MCU

2xTDA7475

 

 

FORD

5000 RDS

FORD

MC68HC11PA8 (N760080BFKC004

MCU

 

 

 

FORD

5000 RDS

FORD

TI 16bit

MCU

 

 

 

FORD

5000 RDS

VISTEON

ST92F120V1Q7

MCU

2xTDA8566Q

 

 

FORD

5000 RDS

FORD

MC68HC11PA8 (N760080BFKC102)

MCU

2xTDA7375

 

 

FORD

5000 RDS

FORD

MC68HC11PA8 (N760080BFKC104)

MCU

2xTDA7375

 

 

FORD

5000 RDS

FORD

MC68HC11PA8 (N760080BFKC103 FU)

MCU

2xTAD7375

 

 

FORD

5000 RDS

FORD

MC68HC11PA8 (N760080BFKC104)

 

 

 

 

FORD

5000 RDS

FORD

(N760105BFKC106)

 

 

 

 

FORD

5000 RDS

FORD

 

 

 

 

 

FORD

5000 RDS

FORD

TI 16bit             (N760105BFKC104)

MCU

 

 

 

FORD

5000 RDS 2CHANNEL LHD

FORD

MC68HC11PA8 (N760080BFKC101 FU)

MCU

 

 

 

FORD

5000 RDS EON

FORD

MC68HC11PA8 (N760080BFKC004) NO SEC

MCU

TDA7375

 

 

FORD

5000 RDS EON

FORD

TI 16bit             (N760105BFKC106)

MCU

 

 

 

FORD

6000

FORD

 

 

 

 

 

FORD

6000

FORD

 

 

 

 

 

FORD

6000 CD RDS

FORD

MC68HC11PA8 (N760080BFKC101 FU)

MCU

 

 

 

FORD

6000 CD RDS

FORD

MC68HC11PA8 (N760080BFKC103 FU) SEC

MCU

 

 

 

FORD

6000 CD RDS

FORD

TI 16bit             (N760105BFKC104)

MCU

2xTDA8566Q

 

 

FORD

6000 CD RDS

FORD

MC68HC11PA8 (N760080BFKC103 FU)

 

 

 

 

FORD

6000 CD RDS EON

FORD

TI 16bit             (N760105BFKC107)

 

 

 

 

FORD

6000 CD RDS EON

FORD

MC68HC11PA8 (N760080BFKC102) SEC

MCU

 

 

 

FORD

6000 CD RDS EON

FORD

TI 16bit             (N760105BFKC106)

MCU

 

 

 

FORD

6000 CD RDS EON

FORD

MC68HC11PA8 (N760080BFKC101 FU) SEC

MCU

TDA7375

 

 

FORD

6000 DE RDS

FORD

 

 

 

 

 

FORD

6000 NE RDS EON

VISTEON

ST92F120V1Q7

MCU

 

 

 

FORD

6000 NE RDS EON

VISTEON

ST92F120V1Q7

MCU

 

 

 

FORD

6000 NE RDS EON

FORD

 

 

 

 

 

FORD

6006 CD RDS EON

VISTEON

N760105BFKC304

MCU

2xTDA8566Q

 

 

FORD

6500R CD EUROPE

VISTEON

N7601300FKCCWC

MCU

 

 

 

FORD

7000 RDS

F0RD

MC68HC11PA8 (N760080BFKC403)

 

 

 

 

FORD

7000 RDS

FORD

MC68HC11PA8 (N760080BFKC404) SEC

 

 

 

 

FORD

7000 RDS

FORD

MC68HC11PA8 (N760080BFKC402) SEC

MCU

 

 

 

FORD

7000 RDS EXPLORER EON

FORD

MC68HC11PA8 (N760080BFKC601) SEC

MCU

4xTDA7253  70023AB

 

 

FORD

7000 RDS EON

FORD

 

 

 

 

 

FORD

7000 RDS EON

FORD

MC68HC11PA8 (N760080BFKC402)

MCU

4xTDA7253  70023AB

 

 

FORD

7000 RDS EON

FORD

 

 

 

 

 

FORD

7000 RDS EON

FORD

MC68HC11PA8 (N760080BFKC403)

MCU

4xTDA7253  70023AB

 

 

FORD

7000 RDS EXPLORER EON

FORD

MC68HC11PA8 (N760080BFKC404) SEC

MCU

 

 

 

FORD

713 AUDIO  CONTROLS

FORD

N76008 JC015

7002MN010

 

 

 

FORD

9000 RDS

FORD

 

 

 

 

 

FORD

CASABLANCA RCM85 BP6737

BLAUPUNKT

MC68HC05B16 (8925901542)

MCU

 

 

 

FORD

CD MP3 BP2310

BLAUPUNKT

 

 

 

 

FOCUS  (USA)

FORD

CDR4600

FORD

MC68HC11PA8 (N760080BFKC211)

MCU

 

 

 

FORD

CDR4600

FORD

MC68HC11PA8 (N760080BFKC214)

MCU

 

 

 

FORD

CDR4600N

FORD

 (N760138BFKC003)

MCU

 

 

 

FORD

EP12DS tuner

FORD

N76008JC013

7002MN010

 

 

 

FORD

EP12DS tuner

FORD

 

 

 

 

 

FORD

EP12DS tuner

FORD

N76008JC009

 

 

 

 

FORD

EP32 S  tuner

FORD

N7000090SBAEA

7002MN010

70003AB

 

 

FORD

ERC740 RDS panel

INTERCONTI

CCR520V1-5

24C04

 

 

 

FORD

E-SRT 22DPS

FORD

N76008JC017

7002MN010

 

 

 

FORD

E-SRT 22DPS770

INTERCONTI

 

TC89101P

 

 

 

FORD

E-SRT 22DT

FORD

N76008JC014

7002MN010

 

 

 

FORD

E-SRT 32PS KK 08814 BRAZIL

FORD

6008JC014

7002MN010

 

 

 

FORD

FMS-100

FMS

 

93C46 smd

 

 

 

FORD

FMS-150

FMS

LC7233

93C46 smd

 

 

 

FORD

FMS-200

FMS

D75517GF

93C46 smd

 

 

 

FORD

FOCUS  FCT3

FORD

MC68HC11E9   (N760006CFK320)

MCU

 

 

 

FORD

LINCOLN

 

 

 

 

 

 

FORD

M100CDR

FORD

 

 

 

 

ESCAPE

FORD

MD4500

FORD

MC68HC11PA8 (N760080BFKC201)

MCU

 

 

 

FORD

MD4500N

FORD

N760138BFKC002

MCU

 

 

 

FORD

MD4510

VISTEON

 

MCU

 

 

 

FORD

RADIO NAVIGATION SYSTEM  BP1386

BLAUPUNKT

 

 

 

 

 

FORD

RADIO NAVIGATION SYSTEM  BP1422

BLAUPUNKT

 

 

 

 

 

FORD

SOUND 2000 COMPACT disc 0013

FORD

 

93C46

 

 

 

FORD

TRAVEL PILOT

BLAUPUNKT

 

 

 

 

GALAXY

FORD

TRAVEL PILOT

BLAUPUNKT

 

 

 

 

MONDEO , FOCUS

FORD

TRAVEL PILOT

BLAUPUNKT

 

 

 

 

GALAXY

FORD

TRAVEL PILOT RNS2

BLAUPUNKT

 

 

 

 

MONDEO

FORD

 

SONY

CXP5058H

CXK1011M smd

 

 

 

FORD

 

 

LC7233

 

 

 

 

FORD

USA

 

N7600220FKC004

 

 

 

 

FORD

 

CLARION

 

 

 

 

 

 
FORD 22 DC600/70R PHILIPS   24C08  
FORD 713 AUDIO CONTROLS FORD N76008JC015 7002MN010  
FORD 1000 FORD      
FORD 1000 FORD      
FORD 1000 FORD     TDA1519B
FORD 1000 FORD     TDA1519B
FORD 1000 FORD N760010BFJC003   TDA1519B
FORD 1500 RDS  MEDIALESS  only tuner VISTEON TMS470R1VF288PZA 24C16 sot23-5 70072AB
FORD 1500 RDS  MEDIALESS  only tuner VISTEON TMS470R1VF288PZA 24C16 sot23-5 70072AB
FORD 2000 TRAFFIC VISTEON ST92F120V9Q7   TDA8586Q
FORD 2000 TRAFFIC VISTEON N760101BFKC005   TDA8586Q
FORD 2001 SOUND 2000  only tuner FORD N76008JC021 6005L  
FORD 2001 SOUND 2000  only tuner FORD N76008JC021 6005L TDA7350
FORD 2002 SOUND 2000 FORD N76008JC021  ? 7002MN010 TDA7350
FORD 2002 SOUND 2000  only tuner FORD N76008JC021 7002MN010 TDA7350
FORD 2002 SOUND 2000  only tuner FORD N76008JC021 7002MN010 TDA7350
FORD 2002 SOUND 2000 FORD N76008JC021 or JC013 7002MN010 TDA2003
FORD 2003R SOUND 2000 panel FORD N7600190FKC104  (S9330) 77007MC  
FORD 2003R SOUND 2000 panel FORD N7600190FKC105  (S9528AD) 77007MC  
FORD 2003R SOUND 2000 panel FORD N7600190FKC104 77007MC  
FORD 2004 SOUND 2000 FORD N76008JC017 (D17P08G) 6005L TDA7350 x 2
FORD 2004 SOUND 2000 FORD N76008JC015 7002MN010 TDA7350 x 2
FORD 2004 SOUND 2000 FORD N76008JC015 7002MN010 TDA7350
FORD 2004 SOUND 2000 FORD N7600190FKC108 77007MC TDA7360 x 2
FORD 2004 SOUND 2000 FORD N76008JC017 6005L TDA7350 x 2
FORD 2005 SOUND 2000 FORD N76008JC014 7002MN010  
FORD 2005 SOUND 2000 FORD N76008JC017 6005L  
FORD 2005 SOUND 2000 FORD N76008JC015 7002MN010  
FORD 2005 SOUND 2000 FORD N7600190FKC105  (S9450AF) 77007MC TDA7360 x 2
FORD 2005 RDS FORD N7600190FKC105  (S9528AD) 77007MC TDA7360 x 2
FORD 2005 RDS FORD N7600190FKC105  (S9528AD) 77007MC TDA7360 x 2
FORD 2005 RDS FORD N7600190FKC105  (S9528AD) 77005MC  
FORD 2006 SOUND 2000 FORD N76009JC002 (JC003) 7002MN010 NO
FORD 2006 SOUND 2000 FORD N76009JC002 (JC003) 7002MN010 NO
FORD 2006 RDS FORD N7600190FKC105  (S9528AD) 77007MC  
FORD 2006 RDS SOUND 2000 FORD N7600350FKC103 77007MC  
FORD 2006 RDS SOUND 2000 FORD TMS370C758A (N760050BFKC003)   TDA7360 x 2
FORD 2006 RDS FORD N7600350FKC103 77007MC TDA7360 x 2
FORD 2006 RDS SOUND 2000 FORD N7600350FKC103 77007MC  
FORD 2006 RDS FORD N7600210FKC001 77005MC  
FORD 2006 RDS FORD N7600190FKC101 77005MC TDA7360 x 2
FORD 2006 RDS FORD N7600190FKC101 77005MC  
FORD 2006 RDS FORD (S9332) 77007MC  
FORD 2006 RDS FORD N7600350FKC103 77007MC  
FORD 2006 RDS FORD TMS370C758A (N760050BFKC003 or BFKC004 or BFKC006) TDA7360 x 2
FORD 2006 RDS FORD TMS370C758A (N760050BFKC)   TDA7360 x 2
FORD 2006 RDS FORD TMS370C758A (N760050BFKC003)   TDA7360 x 2
FORD 2006 RDS FORD TMS370C758A (N760050BFKC)   TDA7360 x 2
FORD 2006 RDS FORD TMS370C758A (N760050BFKC105)   TDA7360 x 2
FORD 2006 RDS FORD TMS370C758A (N760050BFKC)   TDA7360 x 2
FORD 2006R RDS SOUND 2000 panel FORD N7600350FKC103 77007MC  
FORD 2006R RDS panel FORD TMS370C758A (N760050BFKC006)   TDA7360 x 2
FORD 2006R RDS panel FORD TMS370C758A (N760050BFKC)   TDA7360 x 2
FORD 2006R RDS panel FORD TMS370C758A (N760050BFKC008)   TDA7360
FORD 2006R RDS panel FORD TMS370C758A (N760050BFKC)   TDA7360 x 2
FORD 2006R RDS panel FORD TMS370C758A (N760050BFKC)   TDA7360 x 2
FORD 2006R RDS panel FORD TMS370C758A (N760050BFKC105)   TDA7360 x 2
FORD 2006R RDS panel FORD TMS370C758A (N760050BFKC107)   TDA7360 x 2
FORD 2006R RDS panel FORD TMS370C758A (N760050BFKC107)   TDA7360 x 2
FORD 2007 SOUND 2000 FORD N76009JC002 7002MN010 NO
FORD 2007 RDS FORD N7600190FKC002 or FKC101 77005MC NO
FORD 2007 RDS FORD N7600350FKC103 77007MC NO
FORD 2007 RDS FORD N7600190FKC101 77007MC  
FORD 2007 RDS FORD TMS370C758A (N760050BFKC003)   NO
FORD 2007 RDS FORD TMS370C758A (N760050BFKC006)   NO
FORD 2007 RDS FORD N7600350FKC103 77007MC NO
FORD 2007 RDS FORD TMS370C758A (N760050BFKC)   NO
FORD 2007 RDS FORD TMS370C758A (N760050BFKC)   NO
FORD 2007 RDS FORD TMS370C758A (N760050BFKC003)    
FORD 2007 RDS CD control FORD TMS370C758A (N760050BFKC103)   NO
FORD 2007 RDS CD control FORD TMS370C758A (N760050BFKC105)   NO
FORD 2007R RDS panel FORD TMS370C758A (N760050BFKC006)   NO
FORD 2007R RDS panel CD control FORD TMS370C758A (N760050BFKC103)   NO
FORD 2007R RDS panel CD control FORD TMS370C758A (N760050BFKC103)   NO
FORD 2008 RDS Portugal two tuner FORD N760023FKC403 EE401  
FORD 2008 RDS Canada FORD N76002LC008 or LC010 7002MN031  
FORD 2008 RDS Canada FORD N76002LC008 or LC010 7002MN031  
FORD 2008 RDS Canada FORD N76002LC010 7002MN032 NO
FORD 2014 SOUND 2000 FORD N76008JC017 6005L TDA7350
FORD 2014 SOUND 2000 FORD   6005L TDA7350
FORD 2014 SOUND 2000 FORD N76008JC017 7002MN010 TDA7350
FORD 2014 SOUND 2000 FORD N76008JC015 7002MN010 TDA7350
FORD 2014 SOUND 2000 FORD N7600190FKC108 77007MC TDA7360
FORD 2015 SOUND 2000 FORD N7600190FKC104 or FKC105 77007MC TDA7360
FORD 2015 SOUND 2000 FORD N7600190FKC105 77007MC TDA7360
FORD 2015 SOUND 2000 FORD N76008JC017 6005L  
FORD 2015 SOUND 2000 FORD N76009JC002 6005L  
FORD 2015 SOUND 2000 FORD N76008JC013 7002MN010  
FORD 2016 RDS FORD TMS370C758A   TDA7360
FORD 2028 CD SONY D75106 587 µPD6250  
FORD 2040 CD SONY D75512GF140 CXK1024M smd NO
FORD 2040 CD SONY D75512GF140 CXK1024M smd NO
FORD 2500  B1 ULTRA LOW CASETTE VISTEON PIC16F876A-I/SO    
FORD 3000 FORD MC68HC05L28 (N7600820FKC003) SEC   TDA7375
FORD 3000 FORD MC68HC05L28 (N7600820BFKC102) SEC   TDA7375
FORD 3000 TRAFFIC FORD MC68HC05L28 (N7600820BFKC102) SEC   TDA7375
FORD 3000 TRAFFIC FORD MC68HC05L28 (N7600820BFKC003) SEC   TDA7375
FORD 3000 TRAFFIC FORD MC68HC05L28 (N7600820BFKC003) SEC   TDA7375
FORD 3000 TRAFFIC FORD MC68HC05L28 (N7600820BFKC102) SEC   TDA7375
FORD 3000 TRAFFIC FORD MC68HC05L28 (N7600820BFKC102) SEC   TDA7375
FORD 3000 TRAFFIC FORD MC68HC05L28 (N7600820BFKC102) SEC   TDA7375
FORD 3000 TRAFFIC FORD TI 16bit   ?       (N761001BFKC005)    
FORD 3000 TRAFFIC VISTEON ST92F120V1Q7 or V987   TDA8586Q
FORD 3000 FORD MC68HC11PA8    
FORD 3500 RDS EON  B2 LOW CASSETTE VISTEON ST92F1201Q7    
FORD 4000 TRAFFIC FORD MC68HC05L28 (N7600820FKC102)   TDA7375
FORD 4000 TRAFFIC FORD MC68HC05L28 (N7600820FKC101)   TDA7375
FORD 4000 TRAFFIC FORD MC68HC05L28 (N7600820FKC101)   TDA7375
FORD 4000 TRAFFIC FORD MC68HC05L28 (N7600820FKC102)   TDA7375 x 2
FORD 4000 RDS FORD TI 16bit   ?       (N760101BFKC005)    
FORD 4000 RDS VISTEON ST92F120V987   TDA8586Q
FORD 4000 RDS FORD TI 16bit   ?       (N760101BFKC005)    
FORD 4050 RDS EON VISTEON      
FORD 4050 RDS EON VISTEON ST92F120V1Q7   TDA8566Q x 2
FORD 4500 FIC N760138BFKC002    
FORD 4500NG VISTEON ST92F120V1Q7   TDA8566Q x 2
FORD 4500 RDS EON  B3 LOW CD VISTEON      
FORD 4500 RDS EON  B3 LOW CD VISTEON ST92F120V1Q7   TDA8561Q
FORD 4500 RDS EON  B3 LOW CD VISTEON      
FORD 4500 RDS EON  B3 LOW CD VISTEON ST92F124    
FORD 4600 CD FORD 760138BFKC003   TDA8566Q x 2
FORD 4700        
FORD 5000 RDS FORD MC68HC11PA8 (N760080BFKC004) NO SEC TDA7375 x 2
FORD 5000 RDS FORD MC68HC11PA8 (N760080BFKC004 or N760080BFKC101) TDA7375
FORD 5000 RDS FORD MC68HC11PA8 (N760080BFKC101) SEC   TDA7375
FORD 5000 RDS FORD MC68HC11PA8 (N760080BFKC004) NO SEC TDA7375
FORD 5000 RDS FORD MC68HC11PA8 (N760080BFKC004) NO SEC TDA7375
FORD 5000 RDS FORD MC68HC11PA8 (N760080BFKC104) SEC   TDA7375 x 2
FORD 5000 RDS FORD MC68HC11PA8 (N760080BFKC103) SEC   TDA7375 x 2
FORD 5000 RDS FORD MC68HC11PA8 (N760080BFKC102) SEC   TDA7375 x 2
FORD 5000 RDS FORD MC68HC11PA8 (N760080BFKC103)   TDA7375 x 2
FORD 5000 RDS FORD MC68HC11PA8 (N760080BFKC004)    
FORD 5000 RDS FORD TI 16bit   ?       (N760105BFKC104)   TDA8566Q x 2
FORD 5000 RDS FORD TI 16bit   ?       (N760105BFKC106)   TDA8566Q x 2
FORD 5000 RDS FORD TI 16bit   ?       (N760105BFKC106)    
FORD 5000 RDS FORD MC68HC11PA8 (N760080BFKC104) SEC    
FORD 5000 RDS FORD TI 16bit   ?       (N760105FKC106)   TDA8566Q x 2
FORD 5000 RDS DIVERSITY FORD TI 16bit   ?       (N760105BFKC106)   TDA8566Q x 2
FORD 5000 RDS FORD TI 16bit   ?       (N760105BFKC106)   TDA8566Q x 2
FORD 5000 RDS FORD TI 16bit   ?       (N760105BFKC107)    
FORD 5000 RDS KA FORD      
FORD 5000 RDS KA FORD      
FORD 5000NE RDS VISTEON ST92F120V1Q7   TDA8566Q x 2
FORD 5000NE RDS VISTEON ST92F120V1Q7   TDA8566Q x 2
FORD 5000NE RDS VISTEON ST92F120V1Q7   TDA8566Q x 2
FORD 5000C VISTEON ST92F150CV10B   TDA8587J
FORD 5000C VISTEON      
FORD 5000C VISTEON      
FORD 5000C VISTEON      
FORD 5500R VISTEON 7601300FKCCWC or 760105BFKC551   TDA7454
FORD 6000 CD   RADIO/SINGLE CD VISTEON ST92F150CV1QB NO TDA8587J
FORD 6000 CD   RADIO/SINGLE CD VISTEON ST92F250CV2QB NO TDA8587J
FORD 6000 CD   RADIO/SINGLE CD VISTEON      
FORD 6000 CD   RADIO/SINGLE CD VISTEON ST92F150CV1QB   TDA8587J
FORD 6000 CD   RADIO/SINGLE CD GGDS VISTEON      
FORD 6000 CD   SINGLE CD-KW2000  FDB2006 VISTEON TMS470AVF689APZA  CD-5BA51CW 24C16 sot23-5 70072AB
FORD 6000 CD   SINGLE CD-KW2000  FDB2006 VISTEON TMS470AVF689APZA  CD-69A5C4W 24C16 sot23-5 70072AB
FORD 6000 CD   SINGLE CD-KW2000  FDB2006 VISTEON TMS470AVF689APZA  CD-69A5C4W 24C16 sot23-5 70072AB
FORD 6000 CD   SINGLE CD-KW2000  FDB2006 VISTEON TMS470R1VF288PZA 24C16 sot23-5 70072AB
FORD 6000 CD   SINGLE CD-KW2000  FDB2006 VISTEON TMS470R1VF288PZA  CA-77A2JXW 24C16 sot23-5 70072AB
FORD 6000 CD   SINGLE CD-GGDS VISTEON      
FORD 6000 CD   SINGLE CD-GGDS VISTEON TMS470R1VF288PZA 24C16 sot23-5  
FORD 6000 CD RDS FORD MC68HC11PA8 (N760080BFKC101) SEC   TDA7375
FORD 6000 CD RDS FORD MC68HC11PA8 (N760080BFKC102) SEC    
FORD 6000 CD RDS FORD TI 16bit   ?       (N760105BFKC104)   TDA8566Q x 2
FORD 6000 CD RDS FORD TI 16bit   ?       (N760105BFKC106)   TDA8566Q x 2
FORD 6000 CD RDS FORD TI 16bit   ?       (N760105BFKC107)    
FORD 6000 CD RDS FORD MC68HC11PA8 (N760080BFKC101)    
FORD 6000 CD RDS FORD MC68HC11PA8 (N760080BFKC103) SEC    
FORD 6000 CD RDS FORD MC68HC11PA8 (N760080BFKC101) SEC   TDA7375
FORD 6000 CD RDS FORD     TDA8587J
FORD 6000 CD RDS FORD TMS470   TDA8587J
FORD 6000 CD RDS VISTEON ST92F124V1QB   TDA8566Q x 2
FORD 6000 CD DIVERSITY VISTEON TI 16bit   ?       (760105BFKC106)   TDA8566Q x 2
FORD 6000 CD TUNER LHD FORD MC68HC11PA8 (N760080BFKC101) SEC    
FORD 6000DE  RDS FORD      
FORD 6000MNE MP3 RDS VISTEON      
FORD 6000NE  RDS VISTEON ST92F120V1Q7    
FORD 6000NE  RDS VISTEON ST92F120V1Q7    
FORD 6000NE  RDS FORD      
FORD 6000NE  RDS  FDZ7Z4 VISTEON ST92F120V1Q7   70039A x 2
FORD 6006 CD VISTEON 760105BFKC303 or BFKC304   TDA8566Q x 2
FORD 6006 RDS EON VISTEON ST92F120V1Q7   TDA7562
FORD 6006E CD RDS EON VISTEON 760105BFKC304   TDA8566Q x 2
FORD 6006E CD RDS EON VISTEON      
FORD 6006E CD RDS EON  SPRING MNT EUROPE VISTEON      
FORD 6006E CD RDS EON VISTEON ST92F120V1Q7    
FORD 6006E CD RDS EON  MAZDA U204 VISTEON TI 16 bit  ?        (760105BFKC304)   TDA8566Q x 2
FORD 6500R CD VISTEON      
FORD 6500R CD VISTEON 7601300FKCCWC    
FORD 7000 RDS EON FORD MC68HC11PA8 (N760080BFKC402)   TDA7391 x 4
FORD 7000 RDS FORD MC68HC11PA8 (N760080BFKC402 or BFKC403) TDA7391 x 4
FORD 7000 RDS FORD MC68HC11PA8 (N760080BFKC402 or BFKC404) SEC  
FORD 7000 RDS FORD MC68HC11PA8 (N760080BFKC404) SEC    
FORD 7000 RDS FORD MC68HC11PA8 (N760080BFKC601) SEC   TDA7391 x 4
FORD 7000S RDS FORD MC68HC11PA8 (N760080BFKC502)   TDA7391 x 4
FORD 7500 DVD FORD   24C02  
FORD 9000 RDS FORD      
FORD 9000 VNR VISTEON XC5402003CZT75   TDA7454
FORD 9006 AUDIOPHILE 6CD VISTEON      
FORD 9006E MACH500 VISTEON ST92F120V1Q7    
FORD C5410D VISTEON      
FORD CD-6 VISTEON MC68HC912DG128 (N760048CFLC604)   TDA8566Q x 2
FORD CD-6 VISTEON MC68HC912DG128 (N760048CFLC604)    
FORD CD-6 VISTEON ST90T158P9C6    
FORD CD-6        
FORD CD-6 MP3        
FORD CD-6 MP3 DELCO      
FORD CD-6 MP3   DZU7A VISTEON TMS470AVF688APZA 24C16 smd 70072AB
FORD CD-6 MP3   DZU7A VISTEON TMS470AVF688APZA 24C16 smd  
FORD CD-6 MP3 DELCO D70F3336GC(A)SG3 24C08 smd  
FORD CD MP3   BP2310 BLAUPUNKT MC68HC11PA8 (SC514314CFU2) 24C08 TDA7454
FORD CDR 4600 FIC MC68HC11PA8 (N760080BFKC211or BFKC214)  
FORD CDR 4600 VISTEON ST92F120V1Q7    
FORD CDR 4600N FIC                         (N760138BFKC003)    
FORD SONY C307/C214-6CD/RDS VISTEON+SONY MC9C12DP512   TDA7563
FORD SONY C307/C214-MP3/RDS FORD+SONY MC9C12DP512   TDA7563
FORD SONY C307/C214-MP3/RDS FORD+SONY MC9C12DP512   TDA7563
FORD SONY CDX-FC214 + CDX-F661R  6CD FORD+SONY      
FORD SONY CDX-FC214  6CD FORD+SONY      
FORD SONY CD3XX-CDI-ISLAND-KW2000 FORD+SONY TMS470R1VF48B 24L16 smd 70072AB
FORD SONY CD3XX-CDI-RECT-KW2000 FORD+SONY   24L16 smd  
FORD SONY CD3XX-CD6-ISLAND-GGDS FORD+SONY TMS470 980 R1VF48BPGEA 24L16 smd 70072AB
FORD SONY FORD+SONY      
FORD SONY CD132 MP3 SONY      
FORD SONY CD132 SONY MC9S12DG256B   TDA7563
FORD SONY CD132 SONY      
FORD SONY CD132-CD6 SONY MC9S12DG256B   TDA7563
FORD SONY CD132-CD6 SONY MC9S12DG256B   TDA7563
FORD SONY CD132-CD6 SONY MC9S12DP512    
FORD CD132 NAV VISTEON MC9S12DG256    
FORD CD-R920 INTERCONTI LC7232 NO TA8221H
FORD DVD NAV        
FORD MACH 500  6CD   ST92F250CV2QB 24C16 smd  
FORD MD 4500 FIC MC68HC11PA8 (N760080BFKC201) SEC    
FORD MD 4500N FIC                         (N760138BFKC002)    
FORD MD 4510 FIC      
FORD FMS-100 FMS   93C46 smd  
FORD FMS-150 FMS LC7233 93C46 smd  
FORD FMS-200 FMS D75517GF 93C46 smd  
FORD FMS-250 FMS D75517GF279 93C46 smd TDA7370 x 2
FORD FOCUS FCT3 FORD MC68HC11E9 (N760006CFKC320)    
FORD EP12DS only tuner FORD N76008JC013 7002MN010  
FORD EP12DS only tuner FORD N76008JC009    
FORD EP32S only tuner FORD N7000090SBAEA 7002MN010 TDA2003
FORD E-SRT 22DPS510 INTERCONTI D1708AG023   LA4440
FORD E-SRT 22DPS710 INTERCONTI TC9309F009   HA13108
FORD E-SRT 22DPS770 INTERCONTI   TC89101P  
FORD E-SRT 22DT  or  DPS FORD N76008JC014 7002MN010  
FORD E-SRT 32 RDS-G GRUNDIG MC68HC11E1 (XC400171CFN GRRDS-435)    
FORD E-SRT 32PS KK 08814 BRAZIL FORD 6008JC014 7002MN010  
FORD ERC 740 RDS 14740 panel INTERCONTI CCR520V1-5 or V1-0 24C04 KIA6210H
FORD          
FORD only tuner FORD S9652AD (N7600550FKC011)    
FORD   SONY CXP5058H CXK1011M smd  
FORD   VISTEON D6008JC008   TDA2005 x 2
FORD JBL FORD MC68HC11KA4 (N760046BFKC013)    
FORD   FORD      
FORD   FORD N7600190FKC204 76005 NO
FORD   FORD N7600190FKC204 76005 NO
FORD   FORD N7600190FKC208   NO
FORD   ALTEC ELECTRONICA MC68HC11KS8 (SC528333CFN2  N760120CFKC242) TDA8566Q x 2
FORD     S9735AD (N7600550FKC322)    
FORD DVD MP3 PHANTOM      
FORD DVD MP3 MPEG4 PHANTOM STC 89LE516X2 24C02  
FORD   CLARION      
FORD   FORD MC68HC11KA4 (N760046BFKC064) NO NO (TDA7237)
FORD FH-2216F PIONEER PD4692C 78058F42 + PD4693C 78056205 S220 TDA7384A
FORD FH-2316ZF PIONEER   S220  
FORD BECKER TRAFFIC PRO BECKER   24C04 smd  
FORD CASABLANCA RCM85 BP6737 BLAUPUNKT MC68HC05B16 (8925901542 or 901913)   TDA7375 x 2
FORD PIONEER  6CD MP3 PIONEER      
FORD RADIO NAVIGATION SYSTEM 2  BP1323 BLAUPUNKT FIS (8638348807A02) + (ZC423271CFN 8925901955) TDA7376B x 2
FORD RADIO NAVIGATION SYSTEM  BP1386 BLAUPUNKT FIS (8638340560)   TDA7454
FORD RADIO NAVIGATION SYSTEM  BP1040 BLAUPUNKT FIS (8638349184)   TDA7376B x 2
FORD RADIO NAVIGATION SYSTEM  BP1422 BLAUPUNKT FIS (8638349184)   TDA7376B x 2
FORD NAVIGATION SYSTEM  BO1158 BOSCH FIS    
FORD HSRNS BLAUPUNKT D70F3283YGC M95640 smd TDA7564
FORD SOUND 2000 COMPACT disc 0013 FORD   93C46  
FORD SRT 22 DM 660 INTERCONTI FERROVARIO NO LA4440
FORD TB-9121T CHINA      
FORD TB-9123T CHINA TMP87PP21DF-6KK1 24C01  
FORD TRAVEL PILOT 132  BP0500 BLAUPUNKT FIS (8638340472) + TMS370P16B (8609502030) 25C160 smd TDA7454
FORD TRAVEL PILOT 256 BLAUPUNKT FIS (8638340472) + TMS370P16B (8609502030) 25C160 smd TDA7454
FORD TRAVEL PILOT 170  BP0500 BLAUPUNKT FIS (8638340472) + TMS370P16B (8609502030) 25C160 smd TDA7454
FORD TRAVEL PILOT 170  BP0500 BLAUPUNKT FIS (8638340472) + TMS370P16B (8609502030) 25C160 smd TDA7454
 
     
 

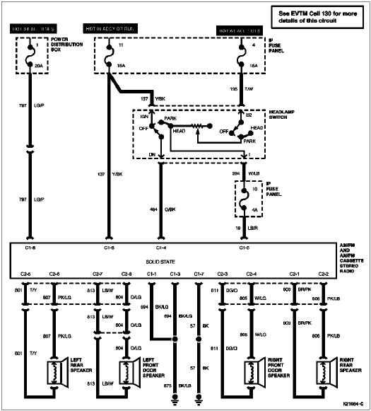
FORD Car Radio Stereo Audio Wiring Diagram Autoradio connector wire installation schematic schema esquema de conexiones stecker konektor connecteur cable shema car stereo harness wire speaker pinout connectors power how to install.

FORD Car radio wiring diagrams. car radio wire diagram stereo wiring diagram gm radio wiring diagram. Car stereo wiring diagrams car radio wiring car radio wiring colors car radio wire car radio connections wiring diagram car radio wire colours.

FORD auto radio wiring diagrams install car radio. How to install car radio autoradio wiring harness stereo installation.  How to install car radio wires. Car radio install car wiring diagrams wiring harness pinout connector diagram. Car stereo radio wiring diagram. How to wire a car radio wiring diagram for car stereo. Car stereo wiring diagram radio installation head unit. Car radio wire colors car audio wiring free radio wiring diagrams. Radio diagram wiring car radio car radio wiring diagrams. Free car radio wires stock diagram. Car radio wiring colour codes car radio speakers.

 
     
Copyright © 2007 Tehnomagazin.com
Terms & Conditions                                        Privacy Policy                                                Impressum