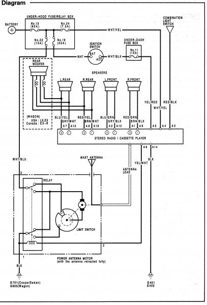
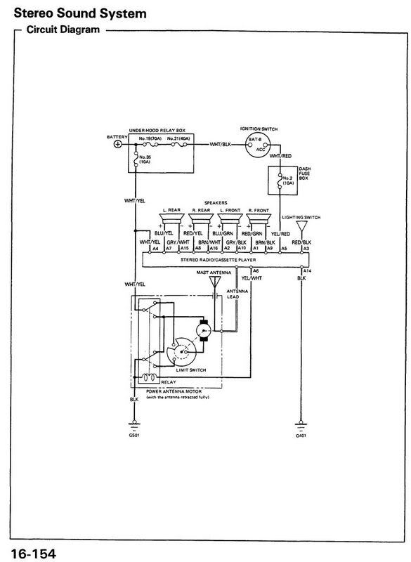
HONDA Car Radio Stereo Audio Wiring Diagram Autoradio connector wire installation schematic schema esquema de conexiones stecker konektor connecteur cable shema car stereo harness wire speaker pinout connectors power how to install

 
     
     
     
     

HONDA

Honda

 

1-Speaker RR+

6-Power Antenna Turn On

13-GND

2-Speaker LR+

7-Speaker LF+

14-Speaker LF-

3-Dash Light Dimmer Wire

8-Speaker RF+

15-Speaker RF-

4-+12 VOLT BATTERY WIRE

9-Speaker RR-

-

5-+12 VOLT IGNITION WIRE

10-Speaker LR

-

 
     
     
     

HONDA CQ-EH8160AK
HONDA CQ-EH9160A (Acura)

 

 

HONDA CQ-YH5070L
HONDA CQ-YH5071L
HONDA CQ-YH5072L
HONDA CQ-YH5074L
HONDA CM-839RA

 

     
     
     

HONDA 428TA (CLARION)

 

 

Honda MR527AO

 

 

Honda CM839RO (p/n 39101-S1A-G010-M1)

 

 

Honda 2TM0 (MU910A0, made in Japan)
Honda 1XM1 (39100-S10-A500) CQ-JH8814A (MATSUSHITA)

 

 

HONDA CIVIC

 

 

Honda Accord

 

 

 

Honda 1983 -1985

 

Honda 1996 Civic LX

 

 

Honda 2009 CRV LX t5

 

 

 

Honda Civic

 

 

 

 

Honda Accord 7th Gen

 

 

 

HONDA 1TN0 Matsushita

 

 

HONDA 1YA4

 

 

HONDA 2AEO

 

 

HONDA 2HU2

 

 

HONDA 2JBO Alpine

 

 

 

 

HONDA 2KA0

 

 

HONDA 2MB

 

 

Honda 2P30 2P32 2P34 2Pl4 ALPINE 39050-SEA-G230-M1

 

 

Honda 2SA1 Alpine P N 39101-SA1-G010-M1

 

 

HONDA 2SF0

 

 

HONDA 2TA0

 

 

Honda 2TCO Alpine MF721AA

 

 

HONDA 2TM0

 

 

HONDA 3PRO

 

 

HONDA 3SA0

 

 

Honda 428TA PH-1552L CD Changer

 

 

 

HONDA 4YL3

 

 

Honda Civic 1999 2000

 

 

Honda Civic

 

 

HONDA CM926R0

 

 

HONDA CQ-EH1360

 

 

HONDA FMS

 

 

 

HONDA NAVIGATION

 

 

 

Honda Pilot

 

 

 

Honda Prelude

 

 

 

Honda Prelude

 

 

 

 

Honda CRV 2013

 

 

 

 

Honda 2009 CRV LX t 5 stereo amplifier wiring connector navigation

 

 

Honda 2009 CRV LX t 5 stereo wiring connector

 

 

Honda 1994 Accord EX stero wiring connector

 

Honda 1994 Accord EX stero wiring connector 2

 

 

 

 

 

 

Car radio

Model autoradio

Manufacturer

MCU

EEPROM

IC Amplifier

CD changer

 Car

HONDA      

100R  BP5020

BLAUPUNKT         

 

24C01

 

 

 

HONDA

1196

MATSUSHITA

 

 

 

 

 

HONDA

150R  BP5022

BLAUPUNKT

47C847FG 444

24C01

TDA7372

 

 

HONDA

1SA 1 BOSE  CM839 RO

ALPINE

51T15064Y01

21C01 smd

TA8251A

 

ACORD

HONDA

1XA

MATSUSHITA

D78014GCA25 007

93C46

 

 

 

HONDA

1XM1

MATSUSHITA

D78014H513

93C46

AN7550NZ

 

 

HONDA

2000 CM3509A

ALPINE

51T16268W02

 

 

 

 

HONDA

200R  BP5024

BLAUPUNKT

T9934051103  TMP47C847GF 444     

24C01

TDA7375

 

 

HONDA

2300 CM6902A

ALPINE

17005GF(A)922

 

2xTA8210L

 

 

HONDA

2400 CM6704B

ALPINE

D17010GFA 905

 

2xTA8221

 

 

HONDA

2402

ALPINE

D17010GFA 909

 

2xTA8221

 

 

HONDA

2503

ALPINE

 

 

 

 

 

HONDA

2505

ALPINE

 

 

 

 

 

HONDA

3501

MATSUSHITA

 

 

 

 

 

HONDA

3811 CD

PIONEER

PD4449

P2100

 

 

 

HONDA

39100-S01-A300

MATSUSHITA

D78014H  513

93C46

 

 

 

HONDA

39100-S0X-C020

MATSUSHITA

 

93C46

 

 

 

HONDA

39100-S10-A000 CD

MATSUSHITA

D78014GC 765

S130

 

 

 

HONDA

39100-S10-A110-M1

ALPINE

51T75283W03 413

 

 

 

 

HONDA

39100-S10-A500 1XM1

MATSUSHITA

D78014H  513

93C46 smd

 

 

 

HONDA

39100-S10-C500

MATSUSHITA

 

S130           93C46

 

 

 

HONDA

39100-S1A-E000

MATSUSHITA

D784936AGF 114

93C46

 

 

 

HONDA

39100-S1A-E000

MATSUSHITA

D784936AGF 104

93C46

 

 

 

HONDA

39100-S1A-E100  DEN-M6017ZH

PIONEER

PD5667 D44

BR9010 smd

TDA7384

 

 

HONDA

39100-S30-A100 CD

MATSUSHITA

 

93C46 smd

 

 

 

HONDA

39101-S5A-A520-M2

CLARION

M30622MA E460P

93C46 smd

 

 

 

HONDA

39100-S6A-G000

MATSUSHITA

D784936AGF 104

93C46

 

 

 

HONDA

39100-S6A-G100 1SA3

MATSUSHITA

D784936AGF 104

S130  (93C46)

 

 

 

HONDA

39100-SN7-E2

BLAUPUNKT

ST6154Q8

93C46

 

 

 

HONDA

39100-SN7-E21 BP2003

BLAUPUNKT

ZC422056CFN  MC68HC05B6

MCU

 

 

 

HONDA

39100-SV4-A000

 

 

 

 

 

 

HONDA

39101-SR8-A500-M1  CM6904A

ALPINE

D17010GFA 909

 

 

 

 

HONDA

39110-SS0-A200-M1

 

 

 

 

 

 

HONDA

732A

ALPINE

51T15987W03

 

 

 

 

HONDA

A CONCERTO  BP2030

BLAUPUNKT

 

93C46

 

 

 

HONDA

ACCESS A  BP2020

BLAUPUNKT

 

93C46

 

 

 

HONDA

ACCESS B HES-132R BP2022

BLAUPUNKT

ST6154Q8/RU

93C46

 

 

 

HONDA

ACCESS C  BP2023

BLAUPUNKT

MC68HC05B6 (8925900914)

MCU

 

 

 

HONDA

ACURA 1102

MATSUSHITA

D17010GF 908

 

 

 

 

HONDA

ACURA 1106

MATSUSHITA

D17005GF 902

93LC46 smd

 

 

 

HONDA

ACURA 1108

MATSUSHITA

D17010GF 908

93LC46 smd

 

 

 

HONDA

ACURA 3403  KEH-M7036

PIONEER

PD4432

P2100

 

 

 

HONDA

ACURA BOSE FX-MG6006ZH-02

PIONEER

PD5522D

BR9010

 

 

 

HONDA

ACURA BOSE 2200  CM6913

ALPINE

51T2561503

 

2xTA8210L

 

 

HONDA

ACURA BOSE CM3929

 

 

 

 

 

 

HONDA

ACURA BOSE CM6923

ALPINE

51T25615W03

 

 

 

 

HONDA

ACURA BOSE PREMIUM 2100

 

 

 

 

 

 

HONDA

AR2503 CM6504N

ALPINE

D17010GFA 909

 

2xTA8221

 

 

HONDA

AR2505

ALPINE

D17010GFA 909

 

2xTA8221

 

 

HONDA

AR4002

ALPINE

D17005GF 591

 

 

 

 

HONDA

B CONCERTO  BP2032

BLAUPUNKT

 

93C46

 

 

 

HONDA

C CONCERTO  BP2033

BLAUPUNKT

MC68HC05B6 (8925900914)

MCU

 

 

 

HONDA

CD

MATSUSHITA

 

S130          93C46

 

 

CIVIC

HONDA

CD2122

ALPINE

D75P16GF

 

 

 

 

HONDA

CM6904A

ALPINE

D17010GFA 909

 

 

 

 

HONDA

DEH M6017ZH

PIONEER

PD5667A D44

BR9010

TDA7384

 

 

HONDA

DEH M6006ZH

PIONEER

PD5667A D44

BR9010

 

 

 

HONDA

DEH M6356H  631DA

PIONEER

PD5667A 

BR9010F smd

 

 

 

HONDA

EASY HRP20

AUTOSOUND

LC7230  8315

93C46

2xLA4485

 

 

HONDA

EASY HRP21

AUTOSOUND

LC7230  8421

2914

 

 

 

HONDA

EASY HRP30

AUTOSOUND

LC7230  8338

93C46

TDA1554Q

 

 

HONDA

EASY HRP40

AUTOSOUND

 

 

 

 

 

HONDA

HES-122R  08A01-036-230F BP3001

BLAUPUNKT

ST6154Q8/RC  (8925901007)

93LC46

 

 

 

HONDA

KEH 7261ZH

PIONEER

PD4331C

P2100

 

 

 

HONDA

KEH M7036

PIONEER

PD4332B

P2100

 

 

 

HONDA

KEH M8056

PIONEER

 

 

 

 

 

HONDA

MF928AD

ALPINE

51T85558W01

 

 

 

 

HONDA

MU910A0

ALPINE

D78P058F

24C04

 

 

 

HONDA

RNS 1-R BP1674

BLAUPUNKT

MC68HC705B16  (8612201927)

MCU

2xTDA7376B

 

 

HONDA

SN7 A  BP2001

BLAUPUNKT

 

93C46

 

 

 

HONDA

SN7 B  39100-SN7-E2  B  BP2002

BLAUPUNKT

 

93C46

 

 

 

HONDA

SN7 C  BP2003

BLAUPUNKT

MC68HC05B6 (8925900914)

MCU

 

 

 

HONDA

TRAVEL PILOT DXN

BLAUPUNKT

 

 

 

 

ACCORD

HONDA

TRAVEL PILOT RGS06

BLAUPUNKT

 

 

 

 

ACCORD

HONDA

TRAVEL PILOT RNS2

BLAUPUNKT

 

 

 

 

CIVIC, ACCORD, PRELUDE

HONDA

TRAVEL PILOT RNS3

BLAUPUNKT

 

 

 

 

CIVIC, ACCORD, PRELUDE

HONDA

VERONA CR43 BP2752

BLAUPUNKT

ST6154Q8/LN 

24C01 smd

 

 

 

HONDA

XQD100-750

BLAUPUNKT

 

 

 

 

 

HONDA

XQD100-760

BLAUPUNKT

 

 

 

 

 

HONDA

 

MATSUSHITA

 

S130

 

 

CRV

     
 
HONDA 22 DC681/02 PHILIPS TMP47C800N-2373 X2402 TDA1516Q x 2
HONDA 2000 CM3509A ALPINE 51T16268W02    
HONDA AR2503 CM6504N ALPINE D17010GFA909   TA8221 x 2
HONDA AR2505 CM6504A-D ALPINE D17010GFA909   TA8221 x 2
HONDA 3000 AR4002 ALPINE D17005GF591    
HONDA 3000 4102        
HONDA 3000 PH-9336L-A CLARION D1719G615    
HONDA 2300 CM6902A ALPINE D17005GFA922   TA8210L x 2
HONDA 2300 CM6904A ALPINE D17010GFA909    
HONDA 2400 CM6704B ALPINE D17010GFA905   TA8221 x 2
HONDA 2400 CM3809B ALPINE      
HONDA 2402 ALPINE D17010GFA909   TA8221 x 2
HONDA 3501  KEH-M8056 PIONEER      
HONDA BB714PH  NAVI ALPINE 51T75125Y02 289 24C16 TA8264AHQ
HONDA BB714PJ  NAVI ALPINE   24C08 TA8264AHQ
HONDA BB792PA  DVD ALPINE D78F4218AGC + D78F4216AGC 24C08 smd TA8264AH
HONDA BB792P0  DVD ALPINE D78F4218AGC 24C08 smd TA8264AH
HONDA CD2122 ALPINE D75P516GF    
HONDA CM3909B ALPINE 51T15987W03   TA8210L x 2
HONDA CM3919R ALPINE D78P214GC   TA8210L x 2
HONDA CM3929 ALPINE      
HONDA CM6922B ALPINE 51T25615W03   NO
HONDA CM728AC ALPINE 51T95037W02 661    
HONDA CM926R0 ALPINE      
HONDA MF635AA ALPINE 51-05219Z03 A36 24L32 smd TDA7560
HONDA MF928AD ALPINE 51P85558W01    
HONDA MU910AA ALPINE 51T25585Y02 + 51T25605Y01 24C04 smd TA8261H
HONDA MU915AO ALPINE      
HONDA DEH-M6006ZH PIONEER PD5667A D44 BR9010 smd TDA7384
HONDA DEH-M6106ZH PIONEER      
HONDA DEH-M6117ZH PIONEER PD5667A BR9010 smd TDA7384
HONDA DEH-6067ZH PIONEER   BR9010 smd  
HONDA DEH-M6357ZH PIONEER PE0163A 93C46 smd  
HONDA 631DW  DEH-M6156ZH PIONEER PD5667A D44 BR9010 smd TDA7384A
HONDA 631DA  DEH-M6356ZH PIONEER PD5667A BR9010 smd  
HONDA KEH-7261ZH PIONEER PD4331C P2100  
HONDA ACURA 3402   KEH-6261ZH PIONEER PD4331C P2100  
HONDA ACURA 3403   KEH-M7036 PIONEER PD4432A or PD4432B P2100 TDA7394 x 2
HONDA EASY HRP20 AUTOSOUND LC7230 8315 93C46 LA4425 x 2
HONDA EASY HRP21 AUTOSOUND LC7232 8421 S2914 LA4485 x 2
HONDA EASY HRP30 AUTOSOUND LC7230 8338 93C46 TDA1554Q
HONDA HRP40 AUTOSOUND D75116GF707 35C102  
HONDA DVD MATSUSHITA      
HONDA ACURA 1102 MATSUSHITA D17010GF908 93C46  
HONDA ACURA 1106 MATSUSHITA D17005GF902 93LC46 smd MC13304T3 x 2
HONDA ACURA 1106 MATSUSHITA D17005GF942 93LC46 smd MC13304T3 x 2
HONDA ACURA 1108 MATSUSHITA D17010GF908 93LC46 smd  
HONDA 1108 MATSUSHITA   93LC46 smd  
HONDA 651TA MATSUSHITA D784936AGF S130 TA8264AH
HONDA 651TW MATSUSHITA D784936AGF104 S130 TA8264AH
HONDA 1BV1 MATSUSHITA D703035BYGC J19 24L08 smd TA8264AH
HONDA 1CC0 MATSUSHITA D784936AGF104 or AGF114 93C46 smd TA8266H
HONDA 1CN0 6CD MP3 MATSUSHITA D703273YGC340 V850ES/SG2 24L64 smd  
HONDA 1GU0 MATSUSHITA D703035BYGC 24LC04 smd  
HONDA 1PN1 MATSUSHITA D703273YGC342 24LC64 smd  
HONDA 1PU0 MATSUSHITA   24C04 smd  
HONDA 1SA3 MATSUSHITA D784936AGF104 S130 TA8264AH
HONDA 1SA3 MATSUSHITA D784936AGF114 93C46 smd TA8264AH
HONDA 1SC0 MATSUSHITA D784936AGF104 or AGF114 93C46 smd TA8264AH
HONDA 1SC1 MATSUSHITA D784936AGF 93C46 smd TA8264AH
HONDA 1SC3 MATSUSHITA D784936AGF 93C46 smd TA8264AH
HONDA 1TA1  6CD MATSUSHITA      
HONDA 1TA2  6CD MATSUSHITA D784935AGF100 93C46 smd  
HONDA 1TB0  6CD MATSUSHITA D703035BYGC    
HONDA 1TN0  6CD MATSUSHITA D784935AGF117 93C46 smd TA8264AH
HONDA 1TN0  6CD MATSUSHITA D784935AGF117 93C46 smd TA8264AH
HONDA 1TN1  6CD MATSUSHITA D784935AGF117 93C46 smd TA8264AH
HONDA 1TN1  6CD MATSUSHITA D784935AGF117 93C46 smd TA8264AH
HONDA 1TN2  6CD MATSUSHITA D784937AGF124 S530 TA8264AH
HONDA 1TN2  6CD MATSUSHITA D784937AGF124 S530 TA8264AH
HONDA 1TN2  6CD MATSUSHITA D784937AGF124 S530 TA8264AH
HONDA 1TN6  6CD MATSUSHITA D784937AGF124 S530 TA8264AH
HONDA 1TV0 MATSUSHITA D784935AGF155 93LC46 smd TA8264AH
HONDA 1TV0 MATSUSHITA D78F4938AGF0146 93LC46 smd TA8264AH
HONDA 1TV0 MATSUSHITA   93LC46 smd TA8264AH
HONDA 1TV1 MATSUSHITA D784935AGF155 93LC46 smd TA8264AH + AN7190NK
HONDA 1TV1 MATSUSHITA D784935AGF140 93LC46 smd TA8264AH
HONDA 1TX0 MATSUSHITA C2CBKH000001 S130 TA8264AH
HONDA 1XA1 MATSUSHITA D78014GCA25 007 93C46 smd  
HONDA 1XA1 MATSUSHITA D78014GC783 93C46 smd  
HONDA CD ACOUSTIC FEEDBACK SYSTEM MATSUSHITA D78014GC765 93C46 smd TA8251AH
HONDA CD MATSUSHITA D78014H513 S130  
HONDA   MATSUSHITA D78014H513 93C46 smd  
HONDA 1XC1 MATSUSHITA   S130 AN7550NZ
HONDA 1XC4 MATSUSHITA D78014H513 93C46 smd AN7550NZ
HONDA 1XC4 MATSUSHITA   93C46 smd  
HONDA 1XM0  CD MATSUSHITA D78014GC765 S130 TA8251AH
HONDA   MATSUSHITA D784935AGF117 93C46 smd  
HONDA   MATSUSHITA D784936AGF169 S530 TA8264AH
HONDA   MATSUSHITA D78014GC765 S130 smd TA8251AH
HONDA 1XM1 MATSUSHITA D78014H513 93C46 smd AN7550NZ
HONDA 1XN1 MATSUSHITA D703273YGC342 24LC64 smd TA8264AHQ
HONDA 1XF1 MATSUSHITA D78015F539 93C46 smd  
HONDA 1XX1 MATSUSHITA   S130 AN7550NZ
HONDA 1YC5 MATSUSHITA      
HONDA 1YF1 MATSUSHITA D784936AGF152 S530 TA8264AH
HONDA 1YN1 MATSUSHITA D703273YGC340 V850ES/SG2 24LC64 smd TDA7560
HONDA 1YN2 MATSUSHITA D784936AGF152 S530  
HONDA 1YN5 MATSUSHITA D703273YGC243 24L64 smd  
HONDA   MATSUSHITA   S130  
HONDA RM-G45EAKA MATSUSHITA      
HONDA RM-G45PA MATSUSHITA      
HONDA   MATSUSHITA D78014GC765 93C46 smd  
HONDA   MATSUSHITA   93C46 smd  
HONDA 6CD MP3 MATSUSHITA D703273YGC V850ES/SG2 24LC64 smd  
HONDA DVD MATSUSHITA D78F0058YGC 24C02 TDA7384
HONDA   CLARION M30622MA-E46QP 93C46 smd TA8255
HONDA   CLARION D1708AG774    
HONDA GATHERS CLARION D750044G559 + D1719G617 NO TA8210H
HONDA 2AC0 NAVIGATION  BB726AC ALPINE D70F3276YGJ 24C32 smd TA8270HQ
HONDA BB727AF ALPINE   24C32 smd  
HONDA 2AD0  MF726AA ALPINE 51-02185Z03 148 24LC32 smd  
HONDA MF726AB ALPINE D70F3089YGJ 24LC32 smd  
HONDA 2AE0  MF726AC ALPINE D70F3089YGJ 24C32 smd  
HONDA 2AN0  BB717A0  NAVI ALPINE   24C32 smd  
HONDA 2CY1 ALPINE 51T75020Y01 247 24C16 smd TA8264AH
HONDA 2CY2 ALPINE   24C16 smd  
HONDA 2CK0 ALPINE D78F4218AGC 24C16 smd TA8264AH
HONDA 2J30 ALPINE      
HONDA 2J32 ALPINE      
HONDA 2J34 ALPINE      
HONDA 2JB0  MF726R0 ALPINE 51-02186Z03 158 24C32 smd TB2912HQ
HONDA 2JL0  RG723RB ALPINE 51T55569Y02 24C16 NO
HONDA 2HU2  CM620J0 ALPINE      
HONDA 2KA0  MN826RA        
HONDA 2KA0  MNHN609A        
HONDA 2P30  PREMIUM SOUND SYSTEM ALPINE 51T55571Y02 217 + 51T55634Y02 193 24C01 smd NO
HONDA 2P32  PREMIUM SOUND SYSTEM ALPINE 51-04087Z02 335 + 51T75227Y02 221 24C16 smd NO
HONDA 2P34  PREMIUM SOUND SYSTEM ALPINE     NO
HONDA 2PL0  PREMIUM SOUND SYSTEM ALPINE     NO
HONDA 2PL4  PREMIUM SOUND SYSTEM ALPINE     NO
HONDA 2R30  PREMIUM SOUND SYSTEM ALPINE 51T55636Y02 218 + 51T55634Y02 193 24C16 smd NO
HONDA 2SA1  BOSE ALPINE 51T15064Y01-A26 24C01 smd TA8251AH
HONDA 2SA3  BOSE ALPINE D78P058FGC 24C01 smd TA8251AH
HONDA 2SF0 ALPINE D78P058FGC Y44 24C01 smd TA8251AH
HONDA 2TA0  MF928A0 ALPINE 51T85558W01A51   TA8251AH
HONDA 2TC0  MF721A0 ALPINE 51T35287Y01 24C04 TA8264AH
HONDA 2TCA  MF624AA ALPINE 51T7505Y01  243 or 51T7505OY02 251 24C16 smd TA8264AH
HONDA 2TCB  MF624A ALPINE 51T750504 24C16 TA8264AH
HONDA 2TCC  MF624AB ALPINE 51T75050Y02 24C16 smd TA8264AH
HONDA MF625AO/MFHN402A ALPINE 51-05220Z01 24LC32 smd TB2912HQ
HONDA MF721AD ALPINE 51T55251Y01 24C04  
HONDA 2TC1  MF721AA ALPINE 51T35287Y01M03 24C04 smd TA8264AH
HONDA 2TC1  MF721AF ALPINE 51T35287Y01M03 24C04 smd TA8264AH
HONDA 2TCF  MF624AF ALPINE 51T75050Y02 251 24C16  
HONDA 2TF0  MF711AB ALPINE 51T55251Y01 M05 24C04 smd  
HONDA 2TM0 MU910A0 ALPINE 51T25585Y01 or 51T25585Y02+ 51T25605Y01 24C04 smd TA8261H
HONDA 2TM1 MR527AA ALPINE 51T75283BW03    
HONDA 2TN2  MU915AO ALPINE 51T75467Y02 24C32 smd TDA7561
HONDA 2TN2  MU915AO ALPINE 51T75467Y01 24C32 smd TDA7561
HONDA 2TTC ALPINE   24C16 smd  
HONDA 2TW0  MF823A0 ALPINE D78F4218AGC 24C16 smd NO
HONDA 2TW2  MF823A0 ALPINE 51T55415Y02 221 24C16 smd  
HONDA 2TW3  MF825A0 ALPINE 51-00413Z01 A39 24C32 smd NO
HONDA 2TW5  MF825A0 ALPINE 51-00413Z01 or 51-00413Z02 24C32 smd NO
HONDA 2VN0  BB712PC  NAVI ALPINE 51T55340Y02 226 24C08 smd + 24C01 smd TA8264AH
HONDA 2VN0  BB717PO  NAVI ALPINE      
HONDA 2WH1  MF622JD ALPINE      
HONDA MF622RV ALPINE   24C08  
HONDA 2XN1  MU910AB ALPINE 51T25585Y02 + 51T25605Y01 24C04 smd TA8261H
HONDA 2XN1  MU910AB ALPINE 51T55169Y01 + 51T25605Y01 24C04 smd TA8261H
HONDA 2XN2  MU910AB ALPINE   24C04 smd  
HONDA 2XN2  MU910AD ALPINE 51T35287Y01 24C04 smd TA8261AH
HONDA 2YA1  MF721R0  BOSE ALPINE 51T45018Y03 534 + 51T45017Y02 580 24C02 smd TA8251AH
HONDA 2YA1  MF721R0  BOSE ALPINE D78F4216AGF + D78F4216AGF 24C02 smd  
HONDA DVD BN410AC navigation unit ALPINE      
HONDA DVD BN443AO navigation unit ALPINE 64F2238BFA13 24C02  
ACURA RD642A0 NAVIGATION monitor ALPINE      
HONDA 3HP0  KEH-M6466ZH PIONEER      
HONDA 3SA0  DEH-M6017ZH PIONEER PD5667A D44 BR9010 smd x 2 TDA7384
HONDA 3TS0  DEH-MG6347ZH PIONEER PD5959A 93C66 smd  
HONDA 3TS0  DEH-MG6547ZH  NH574L PIONEER PD5959A 93C66 smd PAL006A
HONDA 3TS1  DEH-MG6746ZH PIONEER PD5959A 93C66 smd  
HONDA 3YA1  DEH-M7317ZH PIONEER PD5739A BR9010 smd TDA7384
HONDA 3YA2  DEH-M7417ZH PIONEER PD5667A D44 BR9010 smd  
HONDA 3YC0  DEH-M6217ZH PIONEER   BR9010 smd  
HONDA 3YC6  DEH-M6127ZH PIONEER PD5867A + PD5667A D44 BR9010 smd TDA7384
HONDA 3YCD DEH-M6006ZH-05 PIONEER PD5896A EE5 93C46 smd TDA7384
HONDA 3YCG DEH-M6217ZH-02 PIONEER PD5896A EE5 93C46 smd TDA7384
HONDA DEH-M6217ZH-03 PIONEER PD5896A EE5 93C46 smd TDA7384
HONDA 3YN0  DEH-M6017ZH PIONEER PD5667A D44 BR9010 smd TDA7384
HONDA 3YN1  DEH-M6017ZH-04 PIONEER PD5667A D44 or PD5367A BR9010 smd TDA7384
HONDA 303R  KEH-M6096ZH PIONEER      
HONDA 438DA PIONEER DEH-6026ZH PIONEER      
HONDA 4BC0  NH608L CLARION D703272YGC324 93C86 smd TA8276HQ
HONDA NH608L CLARION D70F3273YGC 93C86 smd  
HONDA NH167L CLARION   93C86 smd  
HONDA   CLARION D703272YGC306 93C86 smd TA8275HQ
HONDA   CLARION   93C86 smd  
HONDA 4MF1    no display CLARION      
HONDA 4PC0 CLARION D70F3273YGC 93C86 smd  
HONDA 4PX0        
HONDA 4XB0 CLARION      
HONDA 4XJ2 CLARION M30620MCA-7X5GP   052315460 93C46 smd TA8260AH
HONDA 4XN0 NH167L CLARION D703272YGC341 93C86 smd  
HONDA 4Yl3  YR323L CLARION      
HONDA 6CD MATSUSHITA   93C86 smd  
HONDA 7BC0  6CD        
HONDA 7BK0  6CD MATSUSHITA D784936AGF124 S530 TA8264AH
HONDA 7BK0  6CD MATSUSHITA      
HONDA 7BK1  6CD MATSUSHITA      
HONDA 7BK1  6CD MATSUSHITA D784936AGF161 93C86 smd  
HONDA 7BL0  6CD MATSUSHITA      
HONDA 7BX0  6CD MATSUSHITA D784936AGF124 S530 TA8264
HONDA 7BX1  6CD MATSUSHITA D784936AGF162 93C86 smd TA8264AH
HONDA 7BY0  6CD MATSUSHITA D784936AGF124 S530  
HONDA 7BY1  6CD MATSUSHITA D784936AGF146 93C86 smd TA8264AH
HONDA 7HA0     S530  
HONDA CX-400W KENWOOD D784908GF012 93LC46A smd  
HONDA 8XW0  CX-403W KENWOOD D703035AYGC J10 24C01 smd TA8263BH
HONDA 3811 CD PIONEER PD4449 P2100  
HONDA KEH-M6376ZH PIONEER   P2100  
HONDA KEH-M7206ZH PIONEER      
HONDA BP3772 BLAUPUNKT TMP47C860F TMS375C006 TDA7374 x 2
HONDA BP4022 BLAUPUNKT      
HONDA RNS 1-R  BP1674 BLAUPUNKT MC68HC705B16 (8612201927)   TDA7376B x 2
HONDA RNS 2  BP0300 BLAUPUNKT FIS (8638348807A02)   TDA7376B x 2
HONDA RNS BP1495 BLAUPUNKT      
HONDA TRAVEL PILOT RNS4 BP1491 BLAUPUNKT FIS (8638340472A03) 95C160 smd  
HONDA 100R  BP5020 BLAUPUNKT   24C01  
HONDA 150R  BP5022 BLAUPUNKT TMP47C847FG444 24C01 TDA7372A
HONDA 200R  BP5024 BLAUPUNKT TMP47C847FG444 24C01 TDA7375
HONDA ACCESS A HES-122R BP2020 BLAUPUNKT ST6154Q8/RE (8925901006) 93C46  
HONDA ACCESS B HES-132R BP2022 BLAUPUNKT ST6154Q8/RU 93C46 TDA2005
HONDA ACCESS C  BP2023 BLAUPUNKT MC68HC05B6 (8925900914)    
HONDA SN7 A  BP2001 BLAUPUNKT ST6154Q8/RC 93C46  
HONDA SN7 B  BP2002 BLAUPUNKT ST6154Q8/EN/5 (8925900461) 93C46  
HONDA SN7 C  BP2003 BLAUPUNKT MC68HC05B6 (8925900914 or 901442)   TDA7350 x 2
HONDA HES-122R  BP3001 BLAUPUNKT ST6154Q8/RC (8925901007) 93LC46  
HONDA HES-345R  BP3023 BLAUPUNKT MC68HC05B6 (8925901442)   TDA7350 x 2
HONDA   BLAUPUNKT      
HONDA A CONCERTO  BP2030 BLAUPUNKT ST6154Q8/RC (8925901007) 93C46  
HONDA B CONCERTO  BP2032 BLAUPUNKT   93C46  
HONDA C CONCERTO  BP2033 BLAUPUNKT MC68HC05B6 (8925900914)    
HONDA VERONA CR43 BP2752 BLAUPUNKT ST6154Q8G/LN 24C01 smd TDA2005 x 2
 
 

HONDA Car Radio Stereo Audio Wiring Diagram Autoradio connector wire installation schematic schema esquema de conexiones stecker konektor connecteur cable shema car stereo harness wire speaker pinout connectors power how to install.

HONDA Car radio wiring diagrams. Car radio wire diagram stereo wiring diagram gm radio wiring diagram. Car stereo wiring diagrams car radio wiring car radio wiring colors car radio wire car radio connections wiring diagram car radio wire colours.

HONDA auto radio wiring diagrams install car radio. How to install car radio autoradio wiring harness stereo installation.  How to install car radio wires. Car radio install car wiring diagrams wiring harness pinout connector diagram. Car stereo radio wiring diagram. How to wire a car radio wiring diagram for car stereo. Car stereo wiring diagram radio installation head unit. Car radio wire colors car audio wiring free radio wiring diagrams. Radio diagram wiring car radio car radio wiring diagrams. Free car radio wires stock diagram. Car radio wiring colour codes car radio speakers.

 
     
Copyright © 2007 Tehnomagazin.com
Terms & Conditions                                        Privacy Policy                                                Impressum